[w opracowaniu] przewodnik po przełączniku wycieraczek
- dexen
- Junior
- Posty: 453
- Rejestracja: 23 paź ndz, 2011 4:12 pm
- Posiadany PUG: XS '91r; Xsara VTS '00r
- Numer Gadu-gadu: 3222175
- Lokalizacja: Szczecin
[w opracowaniu] przewodnik po przełączniku wycieraczek
((tworzę, ponieważ badam działanie aby naprawić szybki bieg wycieraczek :P))
--==::[[ dexena ultymatywny przewodnik po przełączniku wycieraczek ;-) ]]::==--
Przełączkik /poliftowy/ występuje w dwóch wersjach:
- bieda: 8 pin (5+3) -- montowana w autach bez przerywacza wycieraczek. Po pociągnięciu do siebie spryskuje, a po pociągnięciu w górę przesuwa raz wycieraczki. Ma dwie pozycje w dół: praca ciągła, praca szybka.
- normalna; 10 pin (7 + 3) -- montowana w autach z przerywaczem. Po pociągnięciu do siebie spryskuje i wykonuje kilka ruchów wycieraczkami. Ma trzy pozycje w dół: praca przerywana, praca ciągła, praca szybka.
W moim Look wymieniłem przełącznik bieda na normalny i dołożyłem przerywacz. Wymagało to wyjęcia małej czarnej zaślepki oraz metalowej, dwupinowej zwory która była pod nią z rozdzielki i zamontowania tam przerywacza `99.' z VW.
Przełącznik nie używa połączenia z masą przez podstawę; wszystkie połączenia idą przez kable. Nie ma połączenia elektrycznego pomiędzy złączkami w obrębie przełącznika -- i.e., są kompletnie niezależne.
Mniejsza złączka steruje tylną wycieraczką i spryskiwaczem. Tylna wycieraczka włączana jest przez zwarcie 1 i 3. Tylny spryskiwacz włączany jest wyłącznie jednocześnie z wycieraczką -- zwierane są piny 1, 2 i 3.
1
2
3
Większa złącza steruje przednimi wycieraczkami i spryskiwaczem.
7 6 5 4 3 2 1
Działanie większego złącza jest nieco skomplikowane, ponieważ musi zapewnić rozróżnienie pomiędzy pracą wolną i szybką, oraz zapewnić /powrót/ wycieraczek do pozycji neutralnej nawet w pozycji spoczynkowej. Plus spryskiwacz @_@
--==::[[ dexena ultymatywny przewodnik po przełączniku wycieraczek ;-) ]]::==--
Przełączkik /poliftowy/ występuje w dwóch wersjach:
- bieda: 8 pin (5+3) -- montowana w autach bez przerywacza wycieraczek. Po pociągnięciu do siebie spryskuje, a po pociągnięciu w górę przesuwa raz wycieraczki. Ma dwie pozycje w dół: praca ciągła, praca szybka.
- normalna; 10 pin (7 + 3) -- montowana w autach z przerywaczem. Po pociągnięciu do siebie spryskuje i wykonuje kilka ruchów wycieraczkami. Ma trzy pozycje w dół: praca przerywana, praca ciągła, praca szybka.
W moim Look wymieniłem przełącznik bieda na normalny i dołożyłem przerywacz. Wymagało to wyjęcia małej czarnej zaślepki oraz metalowej, dwupinowej zwory która była pod nią z rozdzielki i zamontowania tam przerywacza `99.' z VW.
Przełącznik nie używa połączenia z masą przez podstawę; wszystkie połączenia idą przez kable. Nie ma połączenia elektrycznego pomiędzy złączkami w obrębie przełącznika -- i.e., są kompletnie niezależne.
Mniejsza złączka steruje tylną wycieraczką i spryskiwaczem. Tylna wycieraczka włączana jest przez zwarcie 1 i 3. Tylny spryskiwacz włączany jest wyłącznie jednocześnie z wycieraczką -- zwierane są piny 1, 2 i 3.
1
2
3
Większa złącza steruje przednimi wycieraczkami i spryskiwaczem.
7 6 5 4 3 2 1
Działanie większego złącza jest nieco skomplikowane, ponieważ musi zapewnić rozróżnienie pomiędzy pracą wolną i szybką, oraz zapewnić /powrót/ wycieraczek do pozycji neutralnej nawet w pozycji spoczynkowej. Plus spryskiwacz @_@
Ostatnio zmieniony 04 mar ndz, 2012 5:30 pm przez dexen, łącznie zmieniany 5 razy.
- dexen
- Junior
- Posty: 453
- Rejestracja: 23 paź ndz, 2011 4:12 pm
- Posiadany PUG: XS '91r; Xsara VTS '00r
- Numer Gadu-gadu: 3222175
- Lokalizacja: Szczecin
Re: [w opracowaniu] przewodnik po przełączniku wycieraczek
Przełącznik `bieda' -- większa złączka.
Brakuje pinów (7, 6).
W pozycji spoczynkowej zwarte są piny (3, 4) -- zapewniają powrót wycieraczek do pozycji neutralnej.
W pozycji `praca ciągłą' zwarte są piny (2, 4). Po pociągnięciu w górę też zwarte są piny (2, 4), co zapewnia pracę chwilową.
W pozycji `praca szybka' zwarte są piny (2, 5).
Pociągnięcie do siebie zwiera piny (2, 1), co uruchamia spryskiwacz; jest to niezależne od pozycji przełącznika.
Można to podsumować jako: pin 2 jest zawsze zasilany; pin 3 jest zasilany gdy wycieraczki są wysunięte /poza/ pozycję neutralną.
Zasilenie pinu 4 zapewnia normalny bieg, a zasilenie pinu 5 powoduje szybki bieg wycieraczek.
Brakuje pinów (7, 6).
W pozycji spoczynkowej zwarte są piny (3, 4) -- zapewniają powrót wycieraczek do pozycji neutralnej.
W pozycji `praca ciągłą' zwarte są piny (2, 4). Po pociągnięciu w górę też zwarte są piny (2, 4), co zapewnia pracę chwilową.
W pozycji `praca szybka' zwarte są piny (2, 5).
Pociągnięcie do siebie zwiera piny (2, 1), co uruchamia spryskiwacz; jest to niezależne od pozycji przełącznika.
Można to podsumować jako: pin 2 jest zawsze zasilany; pin 3 jest zasilany gdy wycieraczki są wysunięte /poza/ pozycję neutralną.
Zasilenie pinu 4 zapewnia normalny bieg, a zasilenie pinu 5 powoduje szybki bieg wycieraczek.
Ostatnio zmieniony 04 mar ndz, 2012 5:31 pm przez dexen, łącznie zmieniany 6 razy.
- dexen
- Junior
- Posty: 453
- Rejestracja: 23 paź ndz, 2011 4:12 pm
- Posiadany PUG: XS '91r; Xsara VTS '00r
- Numer Gadu-gadu: 3222175
- Lokalizacja: Szczecin
Re: [w opracowaniu] przewodnik po przełączniku wycieraczek
Przełącznik normalny -- większa złączka.
((do zrobienia :P))
((do zrobienia :P))
return -ENOCOMPREHEND; || my other ride is a Kerbal Space Program rocket ^^
- helterskelter
- Junior
- Posty: 194
- Rejestracja: 31 lip czw, 2008 6:02 pm
- Posiadany PUG: 205 xad lux; 205 GTI export
- Numer Gadu-gadu: 0
- Lokalizacja: WP
Re: [w opracowaniu] przewodnik po przełączniku wycieraczek
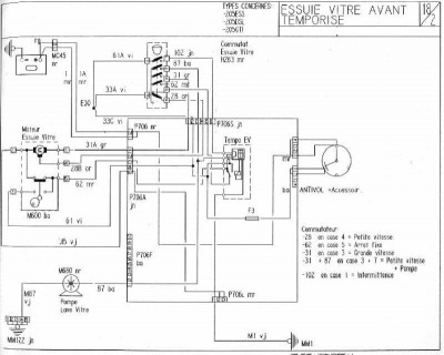
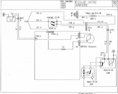
Załączam schematy elektryczne związane z tematem.
Numery na schemacie zgodne ze spisem w Etzoldzie; poza tym te schematy są dosyć przejrzyste.
1. Schemat do wersji nazwanej roboczo "bieda" - bez trybu czasowego 2. Schemat do wersji z trybem czasowym 3. Wycieraczka i spryskiwacz szyby tylnej
Numery na schemacie zgodne ze spisem w Etzoldzie; poza tym te schematy są dosyć przejrzyste.
1. Schemat do wersji nazwanej roboczo "bieda" - bez trybu czasowego 2. Schemat do wersji z trybem czasowym 3. Wycieraczka i spryskiwacz szyby tylnej
-
borek_wpr
- Uzalezniony
- Posty: 844
- Rejestracja: 25 maja czw, 2006 10:01 am
- Numer Gadu-gadu: 0
- Lokalizacja: Pruszków
Re: [w opracowaniu] przewodnik po przełączniku wycieraczek
Używam też tych schematów tzn. francuskich.
<Tłumacz Google> i wszystko czytelne.
<Tłumacz Google> i wszystko czytelne.
Trzeba isc przez życie twardo, nie żałować wszystkich sił...
- MichalKowalski
- Junior
- Posty: 329
- Rejestracja: 04 lut czw, 2010 10:58 am
- Posiadany PUG: 205 cabriolet '94 (TU3MC/Z), 205 Gentry manual '90 (XU9J1), 205 Roland Garros '90 (TU3M)
- Lokalizacja: Hamburg / Warszawa
Re: [w opracowaniu] przewodnik po przełączniku wycieraczek
Witam,
mam problem, który pasuje do wątku. Podczas upałów 2 tygodnie temu przestał działać spryskiwacz. W cabriolecie mam wersję "bogaty przód", tzn. z przerywaczem ale oczywiście bez wycieraczek/spryskiwczy z tyłu. Po ochłodzeniu spryskiwacz zaczął działać, by ostetcznie odmówić posłuszeństwa na zawsze przy następnej fali upałów.
Objaw:
na przyłączu pompki spryskiwacza mam cały czas +5V (!)
ciągnę za dźwignię - wycieraczki chodzą, na przyłączu pompki pojawia się +10V, pompka nie działa.
puszczam dźwignię, wycieraczki robią 3 cykle, wracają do zera, a na pompce powraca +5V.
W związkum z tym moje pytanie odnośnie schematu: co to jest to magiczne "pudełko" w środku przekaźnika pod napisem "Tempo EV" (prowadzi z niego przewód bezpośrednio do pompki wycieraczek). Czy to jakaś elektronika?
Inaczej nie mogę sobie wyobrazić, żeby pojawiło się +5V, niż jakaś wadliwa elektronika...
Pozdrawiam, MK
mam problem, który pasuje do wątku. Podczas upałów 2 tygodnie temu przestał działać spryskiwacz. W cabriolecie mam wersję "bogaty przód", tzn. z przerywaczem ale oczywiście bez wycieraczek/spryskiwczy z tyłu. Po ochłodzeniu spryskiwacz zaczął działać, by ostetcznie odmówić posłuszeństwa na zawsze przy następnej fali upałów.
Objaw:
na przyłączu pompki spryskiwacza mam cały czas +5V (!)
ciągnę za dźwignię - wycieraczki chodzą, na przyłączu pompki pojawia się +10V, pompka nie działa.
puszczam dźwignię, wycieraczki robią 3 cykle, wracają do zera, a na pompce powraca +5V.
W związkum z tym moje pytanie odnośnie schematu: co to jest to magiczne "pudełko" w środku przekaźnika pod napisem "Tempo EV" (prowadzi z niego przewód bezpośrednio do pompki wycieraczek). Czy to jakaś elektronika?
Inaczej nie mogę sobie wyobrazić, żeby pojawiło się +5V, niż jakaś wadliwa elektronika...
Pozdrawiam, MK
- pawel
- Maniak
- Posty: 1120
- Rejestracja: 06 lis czw, 2003 11:16 pm
- Posiadany PUG: 1.9 GTI
- Lokalizacja: Włocławek
Re: [w opracowaniu] przewodnik po przełączniku wycieraczek
Pompka spryskiwacza ma dość prosty układ zasilania, minus jest na stałe w złączu spryskiwacza pochodzi ze złącza przy lampie natomiast + przychodzi bezpośrednio z manetki. Ten plus który przychodzi z manetki jest brany jako impuls do przekaźnika wycieraczek dla 3 cykli. Sprawdź czy masz pewną masę na 1 pinie a na drugim czy masz + 12 gdy wyzwolisz manetkę.
P205
- woocash
- Peugeot 205 Master
- Posty: 4588
- Rejestracja: 10 lut czw, 2005 1:56 pm
- Posiadany PUG: 205 ph1 1984 GR
- Numer Gadu-gadu: 9752783
- Lokalizacja: Katowice
Re: [w opracowaniu] przewodnik po przełączniku wycieraczek
na przyłączu pompki spryskiwacza mam cały czas +5V (!)
ciągnę za dźwignię - wycieraczki chodzą, na przyłączu pompki pojawia się +10V, pompka nie działa.
puszczam dźwignię, wycieraczki robią 3 cykle, wracają do zera, a na pompce powraca +5V.
u mnie było dokładnie tak samo gdy były zaśniedziałe styki w pompce i wtyczce do niej, po porządnym oczyszczeniu wszystko jest OK.
Najaktywniejszy w dziale: Stare forum techniczne
[ Posty: 1090 / 34.03% Twoich postów ]
[ Posty: 1090 / 34.03% Twoich postów ]
- pawel
- Maniak
- Posty: 1120
- Rejestracja: 06 lis czw, 2003 11:16 pm
- Posiadany PUG: 1.9 GTI
- Lokalizacja: Włocławek
Re: [w opracowaniu] przewodnik po przełączniku wycieraczek
tak ja napisał Łukasz brak kontaktu to najczęstrza usterka
P205
- MichalKowalski
- Junior
- Posty: 329
- Rejestracja: 04 lut czw, 2010 10:58 am
- Posiadany PUG: 205 cabriolet '94 (TU3MC/Z), 205 Gentry manual '90 (XU9J1), 205 Roland Garros '90 (TU3M)
- Lokalizacja: Hamburg / Warszawa
Re: [w opracowaniu] przewodnik po przełączniku wycieraczek
Nie no, 12V nie mam. Mam 10V (akumulator sprawdzony, 12V). Natomiast zdecydowanie dziwniejsze jest 5V w stanie spoczynku manetki.
Muszę rzeczywiście sprawdzić jeszcze tę masę.
Muszę rzeczywiście sprawdzić jeszcze tę masę.
- woocash
- Peugeot 205 Master
- Posty: 4588
- Rejestracja: 10 lut czw, 2005 1:56 pm
- Posiadany PUG: 205 ph1 1984 GR
- Numer Gadu-gadu: 9752783
- Lokalizacja: Katowice
Re: [w opracowaniu] przewodnik po przełączniku wycieraczek
Nie no, 12V nie mam. Mam 10V (akumulator sprawdzony, 12V). Natomiast zdecydowanie dziwniejsze jest 5V w stanie spoczynku manetki.
spokojnie, ja też byłem zadziwiony tymi napięciami i ok. 5v w spoczynku...
będzie dobrze
Najaktywniejszy w dziale: Stare forum techniczne
[ Posty: 1090 / 34.03% Twoich postów ]
[ Posty: 1090 / 34.03% Twoich postów ]
- MichalKowalski
- Junior
- Posty: 329
- Rejestracja: 04 lut czw, 2010 10:58 am
- Posiadany PUG: 205 cabriolet '94 (TU3MC/Z), 205 Gentry manual '90 (XU9J1), 205 Roland Garros '90 (TU3M)
- Lokalizacja: Hamburg / Warszawa
Re: [w opracowaniu] przewodnik po przełączniku wycieraczek
Rzeczywiście pomogło! Dzięki.
Re: [w opracowaniu] przewodnik po przełączniku wycieraczek
UWAGA, teraz ja mam mały problemik 
Otóż:
Przyznaję, głupotą było machanie śrubokrętem w okolicach silniczka wycieraczek przy włączonym zapłonie. Zaiskrzyło no i stało się...
I teraz tak:
Przestały działać tryby: przerywanej oraz wolnej pracy. Tryb szybki działa. Po przełożeniu dźwigni w pozycję "wyłączone" wycieraczki zostają w pozycji w której je wyłączyłem (nie wracają na miejsce, tylko zatrzymują się w miejscu gdzie akurat były przy wyłączaniu). Po wciśnięciu spryskiwacza zawsze automatycznie na chwilę same się włączały (3 razy machają i wracają na dół) - ta "full wypas" opcja też przestała działać. Spryskiwacz działa.
Bezpieczniki są wszystkie ok, obstawiać ten niebieski przekaźnik wycieraczek?
Otóż:
Przyznaję, głupotą było machanie śrubokrętem w okolicach silniczka wycieraczek przy włączonym zapłonie. Zaiskrzyło no i stało się...
I teraz tak:
Przestały działać tryby: przerywanej oraz wolnej pracy. Tryb szybki działa. Po przełożeniu dźwigni w pozycję "wyłączone" wycieraczki zostają w pozycji w której je wyłączyłem (nie wracają na miejsce, tylko zatrzymują się w miejscu gdzie akurat były przy wyłączaniu). Po wciśnięciu spryskiwacza zawsze automatycznie na chwilę same się włączały (3 razy machają i wracają na dół) - ta "full wypas" opcja też przestała działać. Spryskiwacz działa.
Bezpieczniki są wszystkie ok, obstawiać ten niebieski przekaźnik wycieraczek?