Potrzebuje schematy ele. foteli od 406 coupe

Forum na którym możecie rozmawiać o wszystkim co nie związane jest z 205. Lub też chcecie prowadzić sobie jakieś dyskusje na niezwiązany temat.
havana
Nowicjusz
Posty: 44
Rejestracja: 08 gru wt, 2009 9:25 pm
Posiadany PUG: peugeot 205 1,1
Numer Gadu-gadu: 0
Lokalizacja: Luboń/k Poznań

Potrzebuje schematy ele. foteli od 406 coupe

Post autor: havana »

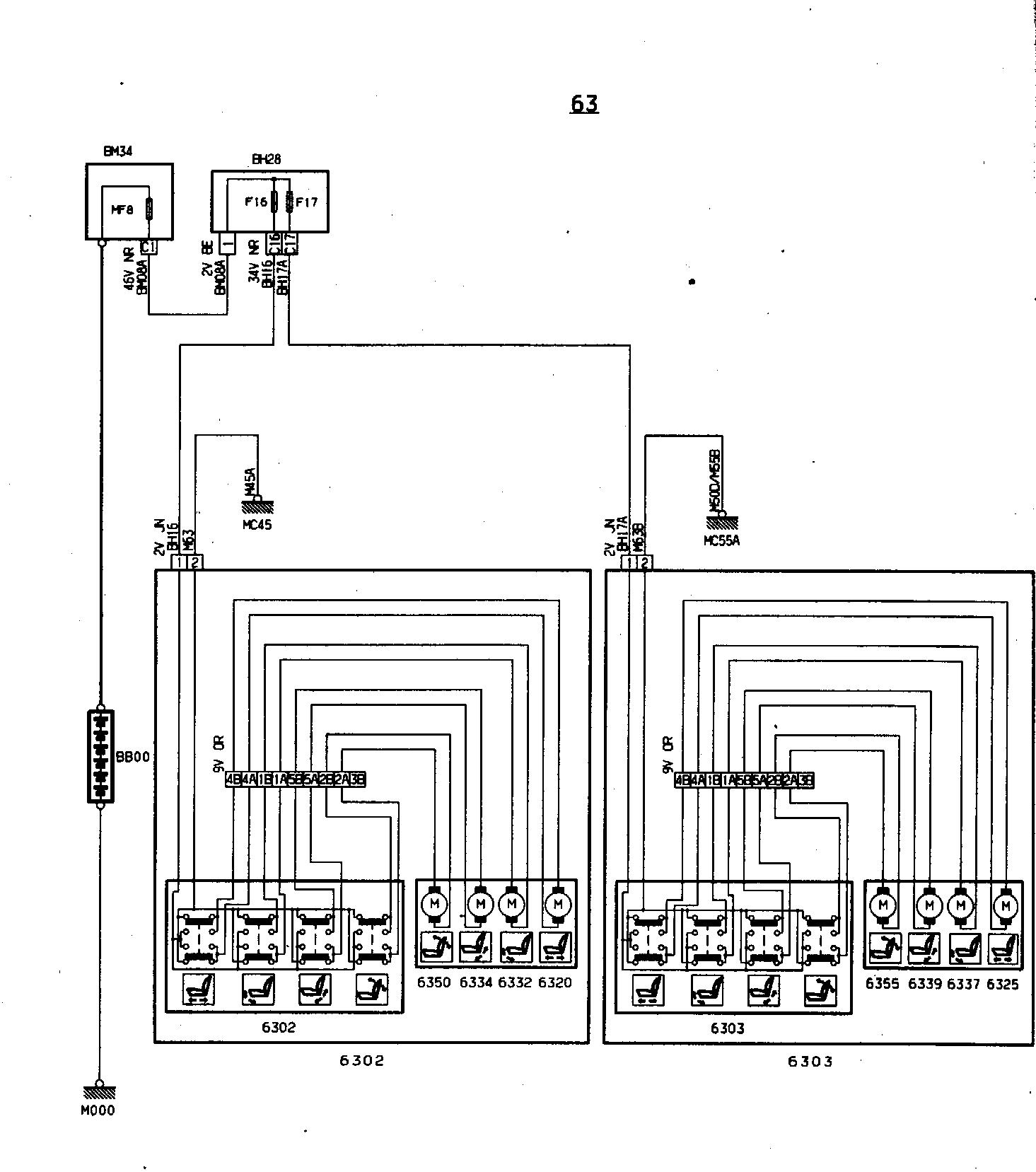
Jak w temacie bo nie daje juz rady z tymi kabelkami... Pomocy!
havana
Nowicjusz
Posty: 44
Rejestracja: 08 gru wt, 2009 9:25 pm
Posiadany PUG: peugeot 205 1,1
Numer Gadu-gadu: 0
Lokalizacja: Luboń/k Poznań

Re: Potrzebuje schematy ele. foteli od 406 coupe

Post autor: havana »

Możę ma ktoś konto na forum 406? I jest wstanie luknąć czy niema wzmianki na potrzebny mi temat bo nie chce się rejestrować tylko po to by przeryć ich posty... z góry dziękuje _O_
Awatar użytkownika
Pluto
Maniak
Posty: 1615
Rejestracja: 17 cze śr, 2009 10:33 pm
Posiadany PUG: Audi A4 Quattro Avant
Lokalizacja: Lubin
Kontakt:

Re: Potrzebuje schematy ele. foteli od 406 coupe

Post autor: Pluto »

Myślę, że pomogłem ;)
197527fotele.JPG
227924fotele2.JPG
Opel Vectra 1.6 75KM '91 -> Peugeot 205 Look 1.1 60KM '91 Obrazek -> Peugeot 106 Hasseröder 1.4 75KM '98 Obrazek @ Peugeot 106 Hasseröder 1.6 105KM '98 Obrazek
havana
Nowicjusz
Posty: 44
Rejestracja: 08 gru wt, 2009 9:25 pm
Posiadany PUG: peugeot 205 1,1
Numer Gadu-gadu: 0
Lokalizacja: Luboń/k Poznań

Re: Potrzebuje schematy ele. foteli od 406 coupe

Post autor: havana »

o to chodziło! wielkie dzięki :D
camila

Re: Potrzebuje schematy ele. foteli od 406 coupe

Post autor: camila »

Czy kolor tworzywa może być tylko biały? Rozumiem, że tylko z plików robisz, nie skanujesz 3D?

Multum plastikowych pierdoletów do 205tki potrzeba... Ale jak się skorzysta ze skanera, to nawet nazwa producenta będzie... :W
Awatar użytkownika
krzyska
Peugeot 205 Master
Posty: 2097
Rejestracja: 02 paź pt, 2009 9:49 pm
Posiadany PUG: Forever, Griffe, Honda CB125Twin 1978, Alfa Romeo 147JTDm, P207UjemnieDynamiczny, Patriot KS90
Numer Gadu-gadu: 0
Lokalizacja: okolice Kruszwicy

Re: Potrzebuje schematy ele. foteli od 406 coupe

Post autor: krzyska »

Weryfikacjo nowych użytkowników WRÓĆ!!!
GTI_Efekt Masy Obrazek
Awatar użytkownika
bhejduk
Uzalezniony
Posty: 518
Rejestracja: 20 wrz wt, 2011 11:36 pm
Posiadany PUG: Roland Garros Cabrio 1.4
Lokalizacja: Łódź

Re: Potrzebuje schematy ele. foteli od 406 coupe

Post autor: bhejduk »

camila pisze:Czy kolor tworzywa może być tylko biały? Rozumiem, że tylko z plików robisz, nie skanujesz 3D?

Multum plastikowych pierdoletów do 205tki potrzeba... Ale jak się skorzysta ze skanera, to nawet nazwa producenta będzie... :W
Trafiłem na ten temat przed chwilą i za cholerę nie mogę zrozumieć co "camila" miała na myśli... głupi chyba jestem.
Bartek jestem.
ODPOWIEDZ